海洋,作為地球上最廣闊的水體總稱,占據著約71%的地球表面積,然而如此豐富的水資源,卻無法作直接作為淡水資源使用。世界各地的水資源依舊匱乏。像是一部分沿海地區雖然應有著廣闊的海域,同樣也為缺水地區,因此進行海水淡化措施能夠有效緩解用水問題。

那么我們又應該如何將海水如何進行淡化?
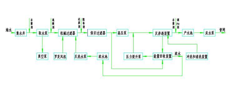
一般進行海水淡化會采用反滲透膜法,利用這一方法,通過使用高壓泵對海水進行加壓,使海水中的水分子通過反滲透膜,從而實現水和鹽分的分離。
而進行此操作時,必須進行各項數據的密切監測以保證海水能夠順利進行淡化操作,精密的設備能夠保證操作時誤差降低至最小,而在上面的操作步驟描述中,我們不難看出,在整個海水淡化的操作中,壓力的大小直接涉及到淡化操作的成功與否,因此,在整個海水淡化的流程中,需要各類儀器來進行壓力的監測。麥克傳感針對流程中重要的幾個壓力監測點提供專業的監測設備。
通過液位變送器MPM489W分別進行進水儲水罐與淡水儲水罐內部水位監測,因為海水本身特性并不復雜,MPM489W其專業性能能夠滿足不同情況下的水體壓力監測,及時反映罐體內部水量的多少,及時作出對應調整。

隨后,麥克傳感提供的MFE600E電磁流量計,能夠時刻監測管道內部的水流情況,不受液體的溫度、壓力、電導率等因素影響,并且將累積流量、瞬時流量、流速、流量百分比等參數通過點陣LCD進行顯示,有效監測管道內部數據,及時應對突發狀況。

而在高壓泵環節,則可直接采用麥克傳感提供的MPM483壓力變送器與開關設備進行連接或者直接采用MPM583壓力開關進行水流測控,通過監測水流壓力是否達到既定壓力值而對水流大小進行管控,使高壓泵在進行壓縮時更加精準。


同樣,除了這些壓力監測設備,由于一年四季工作環境溫度的不同,在管道上一般還會安裝溫度變送器進行溫度監測,麥克傳感所提供的MTM4831溫度變送器安裝靈活,形式多樣,能夠適應各種工況下的精準監測,保障操作流程溫度情況的監測。

未來,麥克傳感將不斷優化升級有關海水淡化流程的監測,助力緩解世界各地的水資源匱乏問題,不斷為社會貢獻自己一份力量。